Магазин запчастей для бытовой техники - Arlos
Москва
close
Выберите ваш регион
АбаканАлександровАльметьевскАнгарскАрзамасАрмавирАртемАрхангельскАстраханьАчинскБалаковоБалашихаБеларусьБелгородБердскБерезникиБийскБлаговещенскБратскБрянскВеликий НовгородВидноеВладивостокВладикавказВладимирВолгоградВолгодонскВолжскийВологдаВолховВоркутаВоронежВоскресенскВыборгГатчинаГеленджикГрозныйДедовскДербентДзержинскДзержинскийДимитровградДмитровДолгопрудныйДомодедовоДонецкЕвпаторияЕгорьевскЕкатеринбургЕлецЕссентукиЖелезногорскЖелезнодорожныйЖуковскийЗеленоградЗлатоустИвановоИвантеевкаИжевскИркутскИстраЙошкар-ОлаКазаньКалининградКалугаКаменск-УральскийКамышинКаспийскКемеровоКерчьКировКисловодскКлинКовровКоломнаКомсомольск-на-АмуреКопейскКоролёвКостромаКотельникиКрасногорскКраснодарКраснознаменскКрасноярскКурганКурскКызылЛенинск-КузнецкийЛипецкЛобняЛыткариноЛюберцыМагнитогорскМайкопМалаховкаМахачкалаМиассМоскваМурманскМуромМытищиНабережные ЧелныНазраньНальчикНаро-ФоминскНахабиноНаходкаНевинномысскНефтекамскНефтеюганскНижневартовскНижнекамскНижний НовгородНижний ТагилНовокузнецкНовокуйбышевскНовомосковскНовороссийскНовосибирскНовоуральскНовочебоксарскНовочеркасскНовошахтинскНовый УренгойНогинскНорильскНоябрьскОбнинскОдинцовоОктябрьскийОмскОрелОренбургОрехово-ЗуевоОрскПавловский ПосадПензаПервоуральскПермьПетрозаводскПетропавловск-КамчатскийПодольскПрокопьевскПсковПушкиноПятигорскРаменскоеРеутовРостов-на-ДонуРубцовскРыбинскРязаньСакиСалаватСамараСанкт-ПетербургСаранскСаратовСевастопольСеверодвинскСеверскСергиев ПосадСерпуховСимферопольСмоленскСосновый БорСочиСтавропольСтарый ОсколСтерлитамакСтупиноСургутСызраньСыктывкарТаганрогТамбовТверьТихвинТольяттиТомилиноТомскТроицкТулаТюменьУлан-УдэУльяновскУссурийскУсть-ИлимскУфаУхтаФеодосияФрязиноХабаровскХанты-МансийскХасавюртХимкиЧебоксарыЧелябинскЧереповецЧеркесскЧеховЧитаШахтыЩелковоЭлектростальЭлистаЭнгельсЮжно-СахалинскЯкутскЯлтаЯрославль
  • - бесплатно по РФ
    Автоперезвон. Работает по принципу: Вы позвонили на номер, мы сбрасываем звонок и перезваниваем через 3 секунды.
  • - по Москве
  • 8 (925) 663-83-63

Call-центр

пн-вс: 10:00-19:00

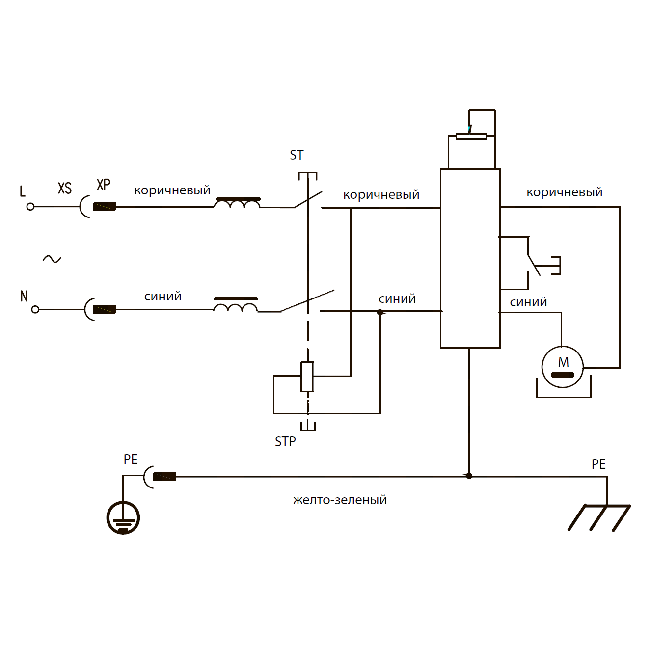
Токарный станок ЗСТД-350-330

Данная модель имеет несколько схем

NАртикулНазваниеСрок отгрузкиЦенаКупить
1.20 U009-608-RS0 Подшипник шариковый 608-2RS (22х8х7) U009-608-RS0 для пил ЗПС-850 Э, ЗПТ-210-1300-Л 306 р.
2 UM01-000-027 Винт M4x32 РН2 #F 92 р.
3 U533-350-003 Кожух
4 U533-350-004 Гайка стопорная
5 U533-350-005 Шкив ведомый
6 UM01-000-160 Винт M5х15 H4 92 р.
7 U533-350-007 Ремень клиновой Y-560 U533-350-007 для токарного станка ЗСТД-350-330 614 р.
8 U009-600-4RS Подшипник шариковый 6004-2RS (42х20х12) LXB 189 р.
9 UM06-002-008 Кольцо стопорное сжимное D46 92 р.
10 UM04-000-005 Шайба D8 92 р.
11 UM04-001-005 Шайба-гровер D8 92 р.
12 UM01-000-177 Винт М8х33 Н6
13 U533-350-013 Бабка передняя 4.455 р.
14 U533-350-014 Шпиндель
15 U533-350-015 Планшайба 877 р.
16 U533-350-016 Центр передней бабки
17 UM05-001-003 Гайка M8 (автогровер) 92 р.
18 U533-350-018 Пластина стальная
19 U533-350-019 Пружина сжатия
20 U533-350-020 Болт специальный
21 U533-350-021 Вал эксцентриковый
23 UM01-000-071 Винт M4x18 PH2 #F 92 р.
24 U533-350-024 Кронштейн подручника
25 U533-350-025 Подручник
26 U533-350-026 Втулка стальная 76 р.
27 U533-350-027 Болт специальный 98 р.
28 U533-350-028 Втулка зубчатая 134 р.
29 U533-350-029 Пружина сжатия
30 U533-350-030 Рукоятка фиксации малая 235 р.
31 U533-350-031 Рукоятка фиксации большая 235 р.
32 U533-350-032 Электродвигатель постоянного тока 350Вт в сборе (статор постоянные магниты) 7.154 р.
34 U533-350-034 Пружина сжатия
35 U533-350-035 Винт специальный
36 U533-350-036 Центр задней бабки 3.293 р.
37 U533-350-037 Втулка резьбовая
39 U533-350-039 Вал эксцентриковый
40 U533-350-040 Конус центра 577 р.
41 U533-350-041 Бабка задняя
42 U533-350-042 Болт специалный
43 UM01-003-003 Винт M6х8 Н2.5 установочный
44 U533-350-044 Пиноль
45 UM05-001-004 Гайка M6 (автогровер) 92 р.
46 U533-350-045 Маховик
47 U533-350-046 Рукоятка
48 U533-350-047 Винт специальный
49 U533-350-048 Заглушка
51 UM01-000-114 Винт M4x14 H3 (цилиндр) #F 92 р.
52 UM04-000-002 Шайба D4 92 р.
53 U533-350-053 Кожух левый
54 U533-350-054 Ограничитель
55 U533-350-055 Кожух правый
56 U533-350-056 Опора резиновая
57 UM01-000-217 Винт M10x21 H8 (цилиндр)
58 U533-350-058 Станина
59 U533-350-059 Фланец
60 UM04-000-003 Шайба D5 #F 92 р.
61 UM01-000-037 Винт M5x19 92 р.
62 UM04-000-004 Шайба D6 92 р.
63 UM04-001-004 Шайба-гровер D6 92 р.
64 UM01-000-174 Винт M6x21 H5 15 р.
65 UM02-000-018 Саморез 4x12 PH2 92 р.
66 UM02-000-021 Саморез 4x14 PH2 92 р.
67 U533-350-067 Выключатель электромагнитный KEDU KJD17B 16(12)А 250В с грибком 1.068 р.
68 U533-350-068 Ручка потенциометра
72 U533-350-072 Кольцо декоративное 137 р.
74 U533-350-074 Короб пластиковый
75 U533-350-075 Втулка резиновая
76 U533-350-076 Плата управления электродвигателем (регулятор оборотов) 2.211 р.
77 UM02-000-067 Саморез 3x8 PH1 92 р.
78 U533-350-078 Катушка индукторная
79 U533-350-079 Крышка короба
82 U533-350-082 Шкив ведущий
83 UM01-000-164 Винт M5х14 PH2
85 U533-350-085 Прижим шнура
86 U533-350-086 Скоба крепежная
87 U533-350-087 Пластина прижимная
88 U098-004-010 Воротник шнура 92 р.
90 U099-004-009 Шнур сетевой резин. 3x0.75мм 2м 189 р.
91 UM04-003-001 Шайба стопорная D4 92 р.
92 UM01-000-147 Винт M5х12 PH2 25 р.
93 U533-350-095 Винт специальный
94 UM01-000-218 Винт M10x45 H8 (цилиндр)
95 U533-350-096 Выключатель автоматический 250В 3А 987 р.
96 U529-250-193-W Щетка графитовая (пара) 6х8х14 371 р.
97 UM06-001-015 Кольцо разжимное D19 #F 92 р.
98 UM05-000-005 Гайка M5 92 р.
99 UM01-000-012 Винт M4x10 92 р.
100 U533-350-097 Крышка боковая
Найдено товаров: 88
1
▲ Наверх
0
8 (925) 663-83-63

Call-центр

пн-вс: 10:00-19:00

НАЙТИ ПО МОДЕЛИ
Введите номер заказа
Введите номер своего заказа, что бы узнать его текущий статус.
Что бы получить доступ к расширенным функциям, пройдите не сложную регистрацию. Зарегистрироваться